天眼查App顯示,11月8日,寧德時代新能源科技股份有限公司“車輛熱管理系統及車輛”專利獲授權。

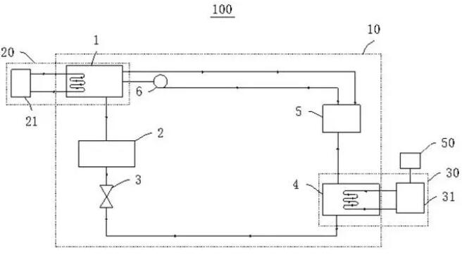
摘要顯示,本專利中車輛熱管理系統包括吸收式制冷系統;第一熱管理部件用于調節發動機和/或電機的溫度,與吸收式制冷系統的發生器連接;第二熱管理部件用于調節動力電池的溫度,與吸收式制冷系統的蒸發器連接。第一熱管理部件為第一散熱盤管,該散熱盤管用于與發動機和/或電機接觸換熱。本申請實施例的車輛熱管理系統合理利用發動機和/或電機的熱量調節動力電池的溫度,提高動力電池的安全性能,提升車輛的續航里程。

所有客戶信息嚴格保密,保護客戶信息免遭外泄

辦理完成后所有代理材料精心包裝,快遞直達

專業代理人進行注冊查詢,提高申請通過率

所有知識產權服務由專業人士進行操作保證品質

售前咨詢,專業代理人辦案,完善的售后監測服務